List 103+ Pictures are chrysler sebrings reliable cars Completed

List 103+ Pictures are chrysler sebrings reliable cars Completed

List showcases captivating images of are chrysler sebrings reliable cars gathered and meticulously curated by the website galleryz.online. Furthermore, you can find more related images in the details below.

are chrysler sebrings reliable cars

List 103+ Pictures are chrysler sebrings reliable cars Completed
2003 Chrysler Sebring for Sale in Spartanburg, SC – OfferUp Best …
My Image 2
Chrysler Sebring 2008-2012 Black Convertible Soft Top
My Image 3
2001-2006 Chrysler Sebring Black Convertible Top
My Image 4
Buy used 2001 CHRYSLER SEBRING LXI – 69K MILES – BEAUTIFUL CONDITION …
My Image 5
1996-2006 Chrysler Sebring Convertible Tops
My Image 6
2002 Sebring Convertible – Cars
My Image 7
Chrysler Sebring Limited 2008 2.0 Diesel 5 Door Silver. car for sale
My Image 8
2008 Chryslers | List of All 2008 Chrysler Cars
My Image 9
Chrysler Sebring JR Sedan & Convertible – Service Manual, Repair Manual
My Image 10
2008 Chryslers | List of All 2008 Chrysler Cars
My Image 11
Carscoops | Chrysler Sebring
My Image 12
2004 Chrysler Sebring convertible in Harrisonville, MO | Item DG7724 …
My Image 13
ะั€ะบะธ ะธ ะฟะพั€ะพะณะธ ะฝะฐ Chrysler ะฒ ะœะธะฝัะบะต – arkiporogi.by
My Image 14
Chrysler sebring 2009, 3.100 eur – CarZZ.ro
My Image 15
1988 Red Sebring Roadster Car Front View Editorial Image – Image of …
My Image 16
Find used 2000 Chrysler Sebring JXi Convertible 2-Door 2.5L in …
My Image 17
Sebring’ MGC Roadster road test – Drive
My Image 18
For Sale – SX Sebring for sale (2015) | Classic Cars HQ.
My Image 19
Chrysler Sebring Questions – Can someone please tell me what’s wrong …
My Image 20
Chrysler Sebring Reliability – Dashboard Light
My Image 21
lucasjd 2001 Chrysler SebringLXi Convertible 2D’s Photo Gallery at …
My Image 22
The most expensive car to maintain is Chrysler Sebring MILTA Technology
My Image 23
2001-2006 Chrysler Sebring Convertible Top – 2 Piece Full Top
My Image 24
Chrysler Pacifica Reliability and Common Problems – In The Garage with …
My Image 25
Chrysler 200 Reliability and Common Problems – In The Garage with …
My Image 26
TheSamba.com :: Gallery – My 1980 Sebring kit car
My Image 27
Chrysler Pacifica Reliability and Common Problems – In The Garage with …
My Image 28
2008 Chryslers | List of All 2008 Chrysler Cars
My Image 29
Best used cars: Consumer Reports picks the top cars for price and …
My Image 30
Chrysler Sebring cabrio
My Image 31
2008 Chryslers | List of All 2008 Chrysler Cars
My Image 32
2000 Chrysler Sebring 2.5L – PCM ECM ECU | 04606569AA | Flagship One
My Image 33
Jeep Cars, Cars Trucks, Suv Reviews, Corner Sofa Design, Pretty …
My Image 34
Stratus 1998 – Classificados de veรญculos antigos de coleรงรฃo e especiais
My Image 35
Muotoonleikatut tummennuskalvot Chysler Sebring sedan – Tummennuskalvot.fi
My Image 36
2001 Chrysler Sebring PCM 2.7L – PCM ECM ECU Programmed Plug&Play …
My Image 37
Convertible Top: 55000 Miles. the Top Goes Down About Half Way and…
My Image 38
2004 Chrysler sebring convertible problems overheating
My Image 39
2007 Chrysler sebring custom
My Image 40
Chrysler Sebring Wiring Diagram – Organicid
My Image 41
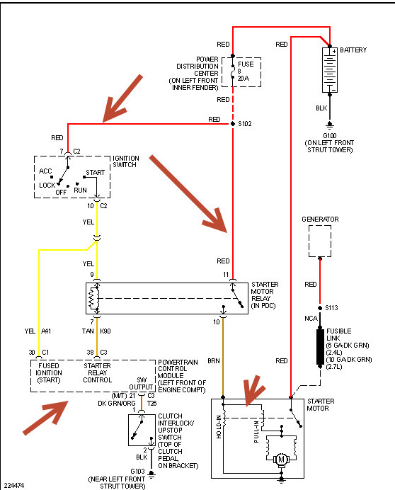
2004 Chrysler sebring starter fuse
My Image 42
Aliexpress.com : Buy Car styling metal sticker accessories stickers for …
My Image 43
2004-2006 Chrysler Sebring Replacement Wheel 16″X6.5″ 15 Spoke, Silver …
My Image 44
Best custom designed body kits for your Chrysler 300 – Chrysler 300C …
My Image 45
28 2008 Chrysler Sebring Convertible Parts Diagram – Wiring Database 2020
My Image 46
2007 Chrysler sebring door panel removal
My Image 47
2005 chrysler sebring fuse box diagram
My Image 48
Stratus 1998 – Classificados de veรญculos antigos de coleรงรฃo e especiais
My Image 49
Chrysler Sebring 2285CC OEM Wheel | 05105438aa | 5105691aa | OEM …
My Image 50
2008 chrysler Sebring Module. Door. Right. [base door trim panel], [pwr …
My Image 51
Aliexpress.com : Buy 6SEU16C AC Compressor For car chrysler Sebring 2 …
My Image 52
Chrysler Car Models List | Complete List of All Chrysler Models
My Image 53
2005 Chrysler Sebring Antenna and Related Parts.
My Image 54
Pin on My next family car
My Image 55
2004 Chrysler Sebring Sedan & Convertible Starter
My Image 56
Sebring Bred: MGB/GT Works Racers – Old Motors
My Image 57
2004 Chrysler sebring cooling system
My Image 58
2006 Chrysler Sebring Screw – 06101701 | Chrysler Jeep Dodge City …
My Image 59
Vendido: Chrysler Stratus/1998
My Image 60
Chrysler Sebring Reliability – Dashboard Light
My Image 61
List Of Cars By Reliability – Djupka
My Image 62
Chrysler Sebring 2003 2004 2005 17″ Factory Original Chrome Wheel Rim …
My Image 63
For Chrysler Sebring 04-06 Factory Alloy Wheel 16″ Remanufactured 15 …
My Image 64
Chrysler sebring oxygen sensor location
My Image 65
sebring radio wiring diagram
My Image 66
2007 chrysler sebring 2.4L belt routing
My Image 67
2004 chrysler pacifica wiring schematic
My Image 68
2004 Chrysler Sebring Power Window Wiring Diagram – Wiring Diagram and …
My Image 69
2006 chrysler sebring.headlights will not work. they flash on when …
My Image 70
Aliexpress.com : Buy A man with a story Car Stickers for Chrysler Aspen …
My Image 71
05-10 Chrysler Pacifica Sebring Dodge Avenger Caravan Challenger Amber …
My Image 72
Most Reliable Car Brands For Used Cars ยป Download Best HD Wallpaper
My Image 73
2000 Chrysler sebring catalytic converter
My Image 74
Chrysler Sebring Screw. Tapping. M6x12. 6×12, mud guard, with 2400 cc …
My Image 75
DENSO is a leading supplier of radiators to OE car makers around the …
My Image 76
Car Porn | Page 230 | Tacoma World
My Image 77
2004 Sebring Lx Engine Diagram / 2009 Chrysler Sebring Engine Diagram …
My Image 78
Change alternator 2004 chrysler sebring
My Image 79
Chrysler Sebring Panel. Door trim front. Right. [c7-t5], [l5]. Trim …
My Image 80
Chrysler Sebring Panel. Storage compartment. Trim: [no description …
My Image 81
Aliexpress.com : Buy 8m car styling upgrade plating contour decorative …
My Image 82
2004 Chrysler Sebring Sedan & Convertible Suspension – Front
My Image 83
Chrysler Sebring Panel. Front door trim. Left. [l5], (use up to 7-6-01 …
My Image 84
Pin on Chrysler
My Image 85
Chrysler Sebring Wiring. Engine – 05148924AB | Mopar Parts Overstock …
My Image 86
Engine for 2008 Chrysler Sebring Parts | Wermopar | We R Mopar
My Image 87
Chrysler Sebring Shifter. Transmission. [transmission – autostick (r …
My Image 88
Chrysler Sebring Questions – Engine replacement – CarGurus
My Image 89
Chrysler Sebring Bezel. Power window switch. Passenger, passenger side …
My Image 90
Chrysler Sebring Convertible mk2 (2001 – 2006) – fuse box diagram …
My Image 91
chrysler sebring wiring schematic – Wiring Diagram
My Image 92
2004 Chrysler sebring rear suspension diagram
My Image 93
2013 Sebring photos
My Image 94
2008 Chrysler Sebring Convertible Parts Diagram – Derslatnaback
My Image 95
Pin on Love that car
My Image 96
2009 Chrysler Sebring Module. Convertible top control. [power …
My Image 97
CHRYSLER SEBRING CONVERTIBLE BEIGE IGGEE S.LEATHER CUSTOM SEAT COVER | eBay
My Image 98
2008 Chrysler Sebring Engine Diagram / 2008 Chrysler Sebring Repair …
My Image 99
Motor Chrysler Sebring Berlina 2.7 203 CV segunda mano Ref EES
My Image 100
1999 Chrysler Sebring Alternator Replacement – designingcommsgroup
My Image 101
Aliexpress.com : Buy KOKOLOLEE Flax Car Seat Covers For Chrysler 300C …
My Image 102
Consumer Reports Car Brand Reliability Rankings 2015 โ€” My Money Blog
My Image 103
Aliexpress.com : Buy Car Wind Auto automobiles Leather car seat cover …
We extend our gratitude for your readership of the article about are chrysler sebrings reliable cars at galleryz.online. We encourage you to leave your feedback, and there’s a treasure trove of related articles waiting for you below. We hope they will be of interest and provide valuable information for you.

Posts: are chrysler sebrings reliable cars
Categories: Collection
Author: galleryz.online